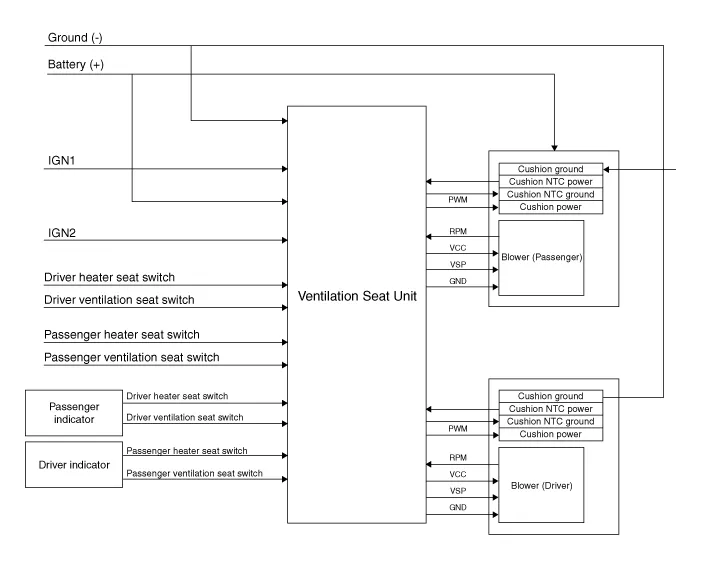
| Circuit Diagram |


|
NO
|
Connector A
|
Connector B
|
Connector C
|
| 1 | Ventilation seat unit (IGN1) | Driver ventilation LED (Low) | Ventilation heater power |
| 2 | Driver bolwer power | Driver ventilation LED (mid) | Driver heater power |
| 3 | Driver bolwer Speed | Driver ventilation LED (High) | - |
| 4 | Driver RPM input | Driver NTC (+) | Heater ground |
| 5 | heater switch (Driver) | - | Ventilation heater power |
| 6 | Ventilation switch (Driver) | - | - |
| 7 | - | Driver NTC (-) | Passenger heater power |
| 8 | Driver heater led (Low) | Driver blower ground | - |
| 9 | Driver heater led (mid) | Driver ventilation LED (Low) | - |
| 10 | Driver heater led (High) | Driver ventilation LED (mid) | Heater ground |
| 11 | Ventilation seat unit (IGN 2) | Driver ventilation LED (High) | |
| 12 | Passenger blower power | Passenger NTC (+) | |
| 13 | Passenger blower speed | - | |
| 14 | Passenger blower RPM input | - | |
| 15 | Passenger heater switch | Passenger NTC (-) | |
| 16 | Passenger ventilation switch | Passenger blower ground | |
| 17 | - | ||
| 18 | Passenger ventilation LED (Low) | ||
| 19 | Passenger ventilation LED (mid) | ||
| 20 | Passenger ventilation LED (High) |
Component Location[Front Ventilation Seat]1. Ventilation seat unit (Assist seat only)2. Ventilation seat blower
Removal[Ventilation Blower]1.Disconnect the negative (-) battery terminal.2.Remove the front seat.(Refer to Body - "Front Seat Assembly") 3.Remove the blower duct.
Inspection1.Turn the ignition switch OFF. 2.Disconnect the auto defogging connector. 3.Verify that the auto defogging actuator operates to the open position when connecting 12V to terminal 3 and grounding terminal 4. Verify that the auto defogging actuator operates to the close position when connected in reverse.
Replacement When prying with a flat-tip screwdriver or use a prying trim tool, wrap it with protective tape, and apply protective tape around the related parts, to prevent damage.1.Disconnect the negative (-) battery terminal.2.Recover the refrigerant with a recovery / recycling / charging station.