| BMS ECU Terminal and Input/Output Signal |

| Terminal Funxtion |
|
Pin No
|
Description
|
Connected to
|
| 1 | - | - |
| 2 | - | - |
| 3 | - | - |
| 4 | Battery Voltage [Module 1/ Cell 0] signal input | Battery Module [1] |
| 5 | Battery Voltage [Module 1/ Cell 2] signal input | Battery Module [1] |
| 6 | Battery Voltage [Module 1/ Cell 4] signal input | Battery Module [1] |
| 7 | Battery Voltage [Module 1/ Cell 6] signal input | Battery Module [1] |
| 8 | Battery Voltage [Module 1/ Cell 8] signal input | Battery Module [1] |
| 9 | Battery Voltage [Module 2/ Cell 1] signal input | Battery Module [1] |
| 10 | Battery Voltage [Module 2/ Cell 3] signal input | Battery Module [1] |
| 11 | Battery Voltage [Module 2/ Cell 5] signal input | Battery Module [1] |
| 12 | Battery Voltage [Module 2/ Cell 7] signal input | Battery Module [1] |
| 13 | - | - |
| 14 | - | - |
| 15 | - | - |
| 16 | Battery Voltage [Module 1/ Cell 1] signal input | Battery Module [1] |
| 17 | Battery Voltage [Module 1/ Cell 3] signal input | Battery Module [1] |
| 18 | Battery Voltage [Module 1/ Cell 5] signal input | Battery Module [1] |
| 19 | Battery Voltage [Module 1/ Cell 7] signal input | Battery Module [1] |
| 20 | Battery Voltage [Module 2/ Cell 0] signal input | Battery Module [1] |
| 21 | Battery Voltage [Module 2/ Cell 2] signal input | Battery Module [1] |
| 22 | Battery Voltage [Module 2/ Cell 4] signal input | Battery Module [1] |
| 23 | Battery Voltage [Module 2/ Cell 6] signal input | Battery Module [1] |
| 24 | Battery Voltage [Module 2/ Cell 8] signal input | Battery Module [1] |
|
Pin No
|
Description
|
Connected to
|
| 1 | - |  - |
| 2 | - |  - |
| 3 | - |  - |
| 4 | - |  - |
| 5 | Battery Voltage [Module 3/ Cell 1] signal input | Battery Module [2] |
| 6 | Battery Voltage [Module 3/ Cell 3] signal input | Battery Module [2] |
| 7 | Battery Voltage [Module 3/ Cell 5] signal input | Battery Module [2] |
| 8 | Battery Voltage [Module 3/ Cell 7] signal input | Battery Module [2] |
| 9 | Battery Voltage [Module 4/ Cell 0] signal input | Battery Module [2] |
| 10 | Battery Voltage [Module 4/ Cell 2] signal input | Battery Module [2] |
| 11 | Battery Voltage [Module 4/ Cell 4] signal input | Battery Module [2] |
| 12 | Battery Voltage [Module 4/ Cell 6] signal input | Battery Module [2] |
| 13 | Battery Voltage [Module 4/ Cell 8] signal input | Battery Module [2] |
| 14 | - | - |
| 15 | - | - |
| 16 | - | - |
| 17 | - | - |
| 18 | Battery Voltage [Module 3/ Cell 0] signal input | Battery Module [2] |
| 19 | Battery Voltage [Module 3/ Cell 2] signal input | Battery Module [2] |
| 20 | Battery Voltage [Module 3/ Cell 4] signal input | Battery Module [2] |
| 21 | Battery Voltage [Module 3/ Cell 6] signal input | Battery Module [2] |
| 22 | Battery Voltage [Module 3/ Cell 8] signal input | Battery Module [2] |
| 23 | Battery Voltage [Module 4/ Cell 1] signal input | Battery Module [2] |
| 24 | Battery Voltage [Module 4/ Cell 3] signal input | Battery Module [2] |
| 25 | Battery Voltage [Module 4/ Cell 5] signal input | Battery Module [2] |
| 26 | Battery Voltage [Module 4/ Cell 7] signal input | Battery Module [2] |
| 27 | - | - |
| 28 | - | - |
|
Pin No
|
Description
|
Connected to
|
| 1 | Battery Voltage [Module 5/ Cell 0] signal input | Battery Module [3] |
| 2 | Battery Voltage [Module 5/ Cell 2] signal input | Battery Module [3] |
| 3 | Battery Voltage [Module 5/ Cell 4] signal input | Battery Module [3] |
| 4 | Battery Voltage [Module 5/ Cell 6] signal input | Battery Module [3] |
| 5 | Battery Voltage [Module 5/ Cell 8] signal input | Battery Module [3] |
| 6 | Battery Voltage [Module 6/ Cell 1] signal input | Battery Module [3] |
| 7 | Battery Voltage [Module 6/ Cell 3] signal input | Battery Module [3] |
| 8 | Battery Voltage [Module 6/ Cell 5] signal input | Battery Module [3] |
| 9 | Battery Voltage [Module 6/ Cell 7] signal input | Battery Module [3] |
| 10 | Battery Voltage [Module 7/ Cell 0] signal input | Battery Module [4] |
| 11 | Battery Voltage [Module 7/ Cell 2] signal input | Battery Module [4] |
| 12 | Battery Voltage [Module 7/ Cell 4] signal input | Battery Module [4] |
| 13 | Battery Voltage [Module 7/ Cell 6] signal input | Battery Module [4] |
| 14 | Battery Voltage [Module 7/ Cell 8] signal input | Battery Module [4] |
| 15 | Battery Voltage [Module 8/ Cell 1] signal input | Battery Module [4] |
| 16 | Battery Voltage [Module 8/ Cell 3] signal input | Battery Module [4] |
| 17 | Battery Voltage [Module 8/ Cell 5] signal input | Battery Module [4] |
| 18 | Battery Voltage [Module 8/ Cell 7] signal input | Battery Module [4] |
| 19 | - | - |
| 20 | - | - |
| 21 | Battery Voltage [Module 5/ Cell 1] signal input | Battery Module [3] |
| 22 | Battery Voltage [Module 5/ Cell 3] signal input | Battery Module [3] |
| 23 | Battery Voltage [Module 5/ Cell 5] signal input | Battery Module [3] |
| 24 | Battery Voltage [Module 5/ Cell 7] signal input | Battery Module [3] |
| 25 | Battery Voltage [Module 6/ Cell 0] signal input | Battery Module [3] |
| 26 | Battery Voltage [Module 6/ Cell 2] signal input | Battery Module [3] |
| 27 | Battery Voltage [Module 6/ Cell 4] signal input | Battery Module [3] |
| 28 | Battery Voltage [Module 6/ Cell 6] signal input | Battery Module [3] |
| 29 | Battery Voltage [Module 6/ Cell 8] signal input | Battery Module [3] |
| 30 | Battery Voltage [Module 7/ Cell 1] signal input | Battery Module [4] |
| 31 | Battery Voltage [Module 7/ Cell 3] signal input | Battery Module [4] |
| 32 | Battery Voltage [Module 7/ Cell 5] signal input | Battery Module [4] |
| 33 | Battery Voltage [Module 7/ Cell 7] signal input | Battery Module [4] |
| 34 | Battery Voltage [Module 8/ Cell 0] signal input | Battery Module [4] |
| 35 | Battery Voltage [Module 8/ Cell 2] signal input | Battery Module [4] |
| 36 | Battery Voltage [Module 8/ Cell 4] signal input | Battery Module [4] |
| 37 | Battery Voltage [Module 8/ Cell 6] signal input | Battery Module [4] |
| 38 | Battery Voltage [Module 8/ Cell 8] signal input | Battery Module [4] |
| 39 | - | - |
| 40 | - | - |
|
Pin No
|
Description
|
Connected to
|
| 1 | Battery Temperatue Sensor [Module 1] signal input | Battery Temperatue Sensor |
| 2 | Battery Temperatue Sensor [Module 4] signal input | Battery Temperatue Sensor |
| 3 | - | - |
| 4 | Battery Temperatue Sensor [Air Inlet] signal input | Battery Temperatue Sensor |
| 5 | - | - |
| 6 | - | - |
| 7 | Sensor ground [Module 1] | Battery Temperatue Sensor |
| 8 | Sensor ground [Module 4] | Battery Temperatue Sensor |
| 9 | - | - |
| 10 | Sensor ground [Air Inlet] | Battery Temperatue Sensor |
| 11 | - | - |
| 12 | - | - |
|
Pin No
|
Description
|
Connected to
|
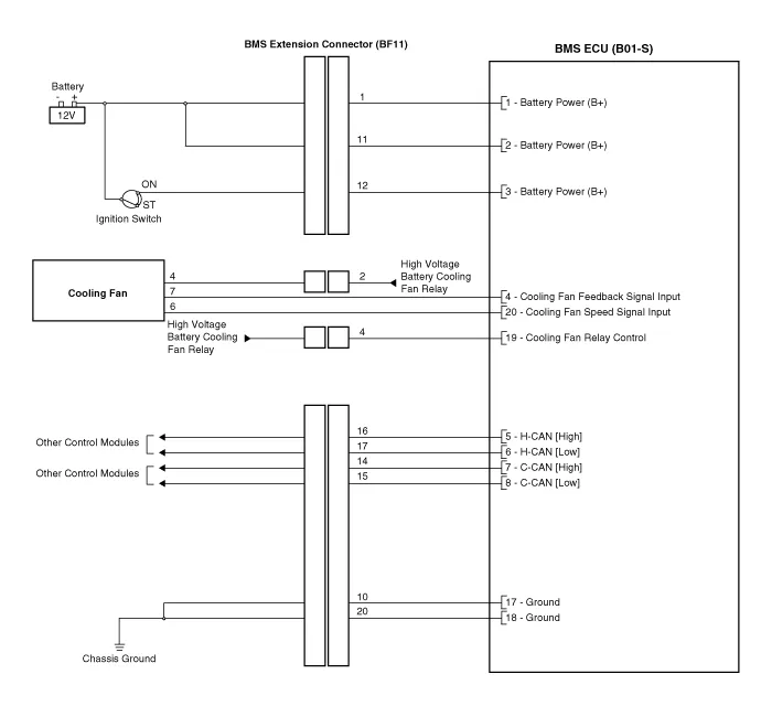
| 1 | Battery Power (B+) | BMS Extension Connector BF11 (1) |
| 2 | Battery Power (B+) | BMS Extension Connector BF11 (11) |
| 3 | Battery Power (B+) | BMS Extension Connector BF11 (12) |
| 4 | Cooling fan feedback signal input | BMS Blower Motor |
| 5 | H-CAN [High] | Other Control Module |
| 6 | H-CAN [Low] | Other Control Module |
| 7 | P-CAN [High] | Other Control Module |
| 8 | P-CAN [Low] | Other Control Module |
| 9 | - | - |
| 10 | - | - |
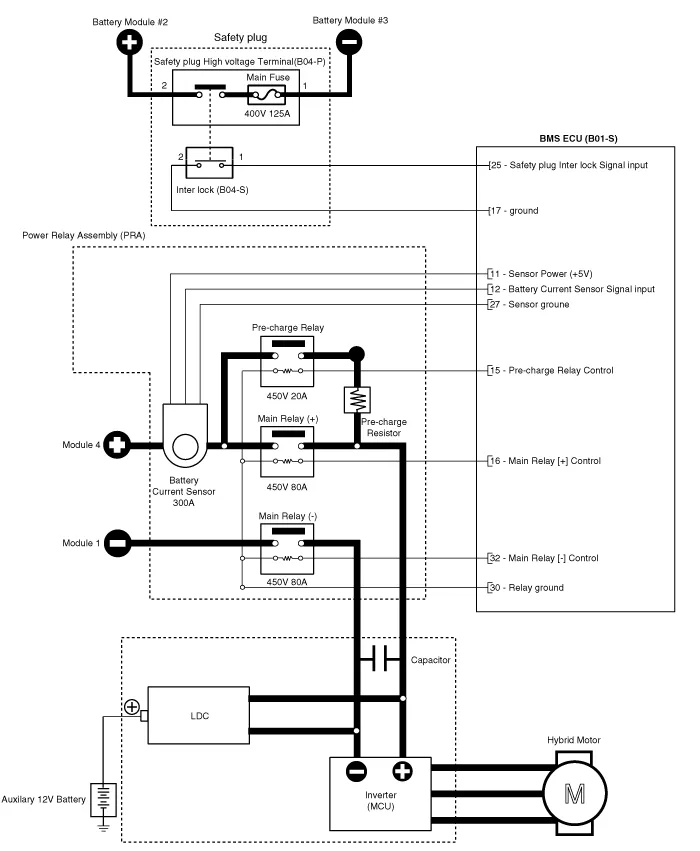
| 11 | Sensor Power (+5V) | Battery Current Sensor [PRA] |
| 12 | Battery Current Sensor signal input | Battery Current Sensor [PRA] |
| 13 | - | - |
| 14 | - | - |
| 15 | Pre-Charge Relay Control | Pre-Charge Relay |
| 16 | Main Relay [+] Control | Main Relay [+] |
| 17 | Ground | Chassis Ground |
| 18 | Ground | Chassis Ground |
| 19 | Cooling Fan Relay Control | BMS Extension Connector BF11 (4) |
| 20 | Cooling Fan Speed signal input | BMS Blower Motor |
| 21 | - | - |
| 22 | - | - |
| 23 | - | - |
| 24 | Clash signal input | BMS Extension Connector BF11 (18) |
| 25 | Safety Plug Interlock signal input | Safety Plug |
| 26 | - | |
| 27 | Sensor ground | Battery Current Sensor [PRA] |
| 28 | - | - |
| 29 | - | - |
| 30 | VPD Relay Control | VPD Relay |
| 31 | - | - |
| 32 | Main Relay [-] Control | Main Relay [-] |
| Circuit Diagram |





Schematic Diagram
Removal1.Shut off the high voltage.(Refer to Hybrid Control System - "High Voltage Shut-off Procedures")2.Remove the rear seat cushion.(Refer to Body - "Rear Seat Assembly")3.
DescriptionIn ordinary cars, the mechanical water pump mounted on the engine for heating purposes is activated to circulate the cooling water, but in hybrid cars, AEWP is used to circulate the cooling water when the engine is not operating. Classification System Cooling water used
System OverviewParking Distance Warning (PDW) is an electronic driving aid that warns the driver to be cautious while parking or driving at low speed. The sensor uses ultrasonic waves to detect objects within proximity of the vehicle.PDW consists of four RPS sensors which are detecting the obstacles and transmit the result separated into three war